theRonda P360 DALI-2 S UP WH
Function description
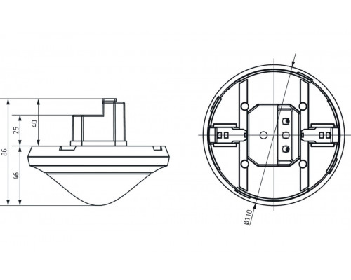
- Passive infra-red presence sensor for flush-mounted ceiling installation, DALI-2 certified
- Circular detection area 360°, Ø 24 m, (452 m2) at mounting height 3 m
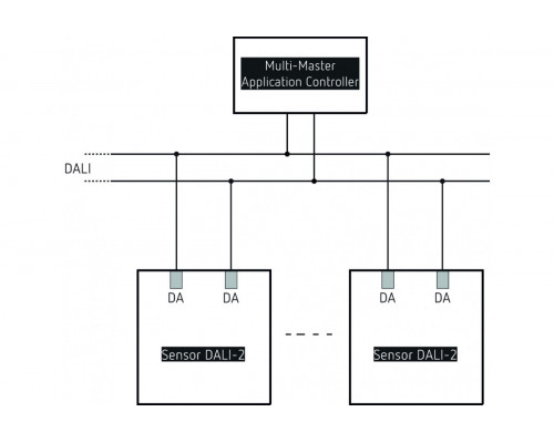
- This device provides information about presence and brightness in the form of a DALI telegram in line with IEC 62386 Part 303/304
- 1 instance for presence
- 3 mixed light measurements
- 4 instances for brightness – integral/interior/centre/window
- Easy to calibrate brightness measurement
- Test mode for checking function and detection area
- Configurable detection sensitivity
- Can be configured via DALI bus or remote control
Отзывов: 0
